故障原因分析
水平一条亮线(或暗线)是彩电的“通病”,故障点通常出在垂直(场)扫描电路,因为垂直偏转线圈没有获得足够的锯齿波电流,或该电路工作不正常,导致电子束只能从左到右水平扫描,而不能完成从上到下的垂直扫描,因此在屏幕上形成一条亮线。

(图片来源网络,侵删)
而您提到的“移动”黑线,则说明故障点可能不在垂直输出级(它通常导致一条固定的亮线),而是在更前级的垂直振荡或垂直激励电路,因为前级电路的某个元件(如电容)性能不良,导致振荡频率或幅度不稳定,使得这条亮线在屏幕上缓慢地上下移动。
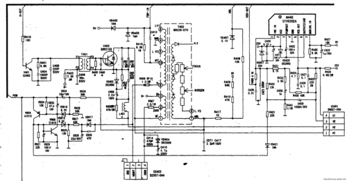
康佳T2122A是老式的CRT显像管电视,其垂直扫描电路主要集成在一块叫做LA7837/LA7838(或类似型号)的专用集成电路中,故障原因可以归结为以下几类:
核心故障点(可能性最高)
- 垂直振荡定时电容 (C406) 性能不良或失效:这是导致“移动亮线”的最常见原因,这个电容通常是一个钽电容,位于场扫描集成电路(如LA7837)的周围,它负责决定垂直扫描的频率,当这个电容漏电或容量变值时,振荡频率就会不稳定,导致亮线在屏幕上缓慢漂移。请优先检查这个元件。
- 垂直集成电路 (IC401: LA7837/LA7838) 本身损坏:这是垂直扫描电路的“大脑”,如果其内部的振荡器或激励部分损坏,也可能产生这种不稳定的信号,需要测量其各引脚电压是否正常来判断。
供电问题
- 垂直电路供电电压异常:垂直集成电路和输出级需要稳定的供电电压(通常是+25V左右),如果这个供电电压偏低、纹波过大或不稳定,会导致整个垂直电路工作失常,出现亮线或移动亮线,需要检查供电电路的滤波电容(如C421)和限流电阻(如R421)是否正常。
耦合与反馈电路问题
- 垂直输出耦合电容 (C410) 失效:这个电容(通常是容量较大的电解电容,如2200μF/35V)负责将垂直输出级产生的功率信号耦合到垂直偏转线圈,如果它失效,会导致信号无法传递到偏转线圈,形成一条固定的亮线,虽然它通常导致固定亮线,但在某些特定故障状态下也可能伴随不稳定现象。
- 交直流负反馈网络元件异常:为了稳定垂直扫描的幅度和线性,电路中设置了负反馈网络,如果网络中的电阻(如R405, R406)或电容(如C404)开路或变值,会影响集成电路的工作状态,可能导致输出异常。
故障排查与维修步骤(建议由专业人员进行)
⚠️ 重要安全提示: CRT电视内部存在高压(数万伏),即使断电后,显像管阳极上仍会储存有大量电荷,非专业人员请绝对不要自行打开后盖和高压包部分,以免发生触电危险,以下步骤仅供具备电子维修知识的技术人员参考。
第一步:初步观察与判断
- 确认现象:开机后,观察屏幕是否确实是一条水平移动的黑线,音量是否正常?如果图像和声音都没有,只是这条黑线,基本可以锁定是垂直扫描电路故障。
- 观察光栅:这条线是亮线还是暗线?如果视频信号通道正常,会看到一条亮线;如果视频通道也受影响,则可能是一条暗线。
第二步:关键电压测量(核心步骤)
- 找到垂直扫描集成电路:在电视主板(通常是一块大的绿色电路板)上,找到型号为 LA7837 或 LA7838 的8脚或9脚集成电路,它通常带有散热片。
- 测量供电电压:使用万用表直流电压档,测量IC401的第6脚,正常工作时,该脚应有稳定的 +25V 左右的电压,如果此电压为0或严重偏低,说明供电电路有问题(如限流电阻R421开路、滤波电容C421失效)。
- 测量关键引脚电压:对照该IC的维修手册或图纸,测量各引脚对地的电压值,特别是:
- 第5脚 (VCC - 电源):通常为+12V左右。
- 第1脚 (振荡器):电压通常在0.6V~1.2V之间。
- 第7脚 (脉冲输出):电压通常在0.7V~1.4V之间。
- 第2脚 (锯齿波形成):电压通常在4V~6V之间。 将测量值与正常值对比,如果某个引脚电压偏差很大,则故障很可能就在该引脚的外围电路或IC本身。
第三步:重点元件检查(针对“移动”特性)
- 检查定时电容 C406:
- 外观检查:找到IC401第2脚外接的定时电容,通常是一个棕色或黄色、有极性的钽电容,观察它是否顶部鼓包、漏液或变色,如果外观异常,基本可以确定是它坏了。
- 代换法:这是最可靠的方法,找一个容量相同(通常是0.22μF~0.47μF)、耐压相同(如16V)的优质钽电容,焊在原电容的位置上,开机测试,如果黑线停止移动,图像恢复正常,则问题解决。
- 检查耦合电容 C410:
- 这个电容是一个较大的电解电容(通常在2200μF/35V左右),位于IC401的输出端(第1脚)和偏转线圈之间。
- 用万用表电阻档测量它是否开路或失效,一个好的电容在充电时会显示一个由小到大的电阻值,最终趋于无穷大,如果阻值始终很小或无穷大,说明已损坏。
第四步:代换与验证
- 如果以上检查未发现明显问题,但电压异常,可以考虑代换垂直集成电路IC401(LA7837/LA7838)。
- 如果所有电压都正常,但故障依旧,则需要检查垂直偏转线圈本身是否开路(可能性较小,但也不能完全排除)。
总结与建议
对于康佳T2122A水平一条移动黑线的故障,首要怀疑对象是垂直振荡定时电容C406(钽电容)性能不良,再考虑垂直集成电路IC401的损坏或供电电压的问题。

(图片来源网络,侵删)
由于涉及高压和精密电路,强烈建议您:
- 联系专业的电视机维修师傅上门检修,他们有专业的工具和经验,能快速、安全地解决问题。
- 如果您自己有电子维修基础,请务必在断电并对显像管高压放电后进行操作,并严格遵守安全规程。
希望这些信息能帮助您定位故障!

(图片来源网络,侵删)
